Manutention de vrac solide

Solutions pour le traitement de l'eau

Station de vidange de super-sacs

Avec plus de 40 ans d'expérience dans le déchargement de sacs en vrac, CON-V-AIR possède un niveau d'ingénierie, de conception et de fabrication incomparable pour des applications standard ou sur mesure. La construction robuste de nos stations sont durables et solide pendant le transport, l'installation et lors de son opération. Les systèmes de déchargement de super-sac de CON-V-AIR sont optimisés pour une sécurité maximale et offrent un large éventail d'options pour de nombreuses applications et tailles de sacs. Son système de dépoussiérage intégré et son ensemble de conditionnement de sac unique répondront aux exigences de tout type de produit et d'environnement.

Applications

  • Alimentaire
  • Centrales électriques
  • Industrie du plastique
  • Minier
  • Traitement des eaux
  • Etc.

Capacités

  • CWB W47.1 (W59) et ISO 9001:2015
  • Contrôle qualité à l'interne
  • Revêtement durable selon toutes les applications
  • Préassemblage et Préfilage en usine avant la livraison

Configurateur

Options du configurateur

Conditionnement du sac et contrôle des poussières

Trémie d'accés vibrante

Non seulement la trémie permet la connexion avec le déchargement du conteneur souple et de vos équipements de procédé, elle offre toutes les fonctionnalités que vous vous attendez à trouver sur un tel appareil, elle est en outre équipée d'un vibrateur ou impacteur.
L'action de ces activateurs d'écoulement permet une fluidité optimale dans la zone de transition critique entre la partie de stockage (partie supérieure) et le processus (partie inférieure).
Cette fluidisation optimisée assure une alimentation continue et constante du processus.

Ensemble de conditionnement

Un système de massage au fond du sac fluidifie les matériaux compactés, permettant ainsi leur libre écooulement.
Ce système simple et fiable est conçu pour supporter et fluidifier le contenu des récipients flexibles les plus lourds!

Système d'extraction de poussières

Le déchargeur de sac en vrac "BBU" CON-V-AIR comprend un système d'aspiration des poussières qui offre un environnement de travail plus propre. Ce même système d'aspiration intervient de manière intensive à la fin de la séquence de vidage du conteneur souple et termine le cycle. Une fois le sac vidé efficacement à l'aide de l'ensemble de conditionnement et de la trémie vibrante, le système d'aspiration élimine le plus possible le contenu du conteneur souple, garantissant ainsi une récupération optimale du volume en vrac.

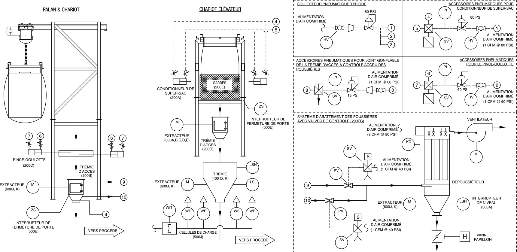
Diagramme de procédé et d'instrumentation

Tableau des dimensions